AL1402鶴管安裝說明書
該信息來自:www.stageran.com 作者:湖北弘儀 發表時間:2019-04-01 09:44:54 瀏覽量:3323
[導讀]:本文是湖北弘儀小編于2019-04-01 09:44:54發布的關于AL1402鶴管的資訊,其主要內容為:一. 本公司所有鶴管類產品都附有本安裝說明,安裝前請詳細參閱本說明二. 因運輸需要,鶴管通常被分解為四部分:立柱 內外臂管道 垂管 鶴管附件。立柱與內外臂管道外包裝上有一一對應的編號,安裝時應注意一一對應三. 鶴管內外臂管道上附帶有產品標識,內容為:型號 口徑 旋向 壓力等級等信息,安裝前請詳細閱讀
一. 本公司所有鶴管類產品都附有本安裝說明,安裝前請詳細參閱本說明
二. 因運輸需要,鶴管通常被分解為四部分:立柱 內外臂管道 垂管 鶴管附件。立柱與內外臂管道外包裝上有一一對應的編號,安裝時應注意一一對應
三. 鶴管內外臂管道上附帶有產品標識,內容為:型號 口徑 旋向 壓力等級等信息,安裝前請詳細閱讀
四. 基礎 AL1402鶴管安裝在棧橋或裝車島之上。棧橋結構通常分為鋼架結構和混凝土結構。鋼架結構,鶴管安裝之前在安裝位置應有與鶴管底板等寬的承重鋼梁(不小于16號槽鋼),混凝土結構,鶴管安裝之前,在安裝位置應有預埋鐵或預埋螺栓


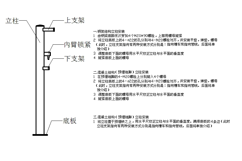
五. 立柱安裝

立柱支架指向槽車安裝示意圖

立柱支架指向現場管線安裝示意圖

六. 內外臂管道及垂管安裝
AL1401型鶴管配有一條內外臂管道,安裝時210調心軸承連接下支架,入口端連接上支架。垂管與出口端連接。

七. 導靜電帶安裝

八 .鶴管旋向的判定

九. AL1402型伴熱鶴管伴熱管件的安裝

用戶 · 評價
-
湖北弘儀來自黃浦區的客戶反饋
設備用起來很方便,沒怎么出過什么問題,挺好用的
-
湖北弘儀來自黑河市的客戶反饋
服務好!設備不但好用,還漂亮,超值!總體還不錯!
-
湖北弘儀來自鞍山市的客戶反饋
液化氣鶴管的外觀漂亮,質量也可以,我是在經銷商那里買的,沒有直接從廠家采購便宜,早知道就能省點錢了。。
-
湖北弘儀來自榮昌縣的客戶反饋
取得國家級工業產品生產許可證,榮獲湖北省專精特新企業稱號
-
湖北弘儀來自廣西省欽州市的客戶反饋
安全使用鹽酸鶴管的小細節,需要我們慢慢摸索和總結的。
-
湖北弘儀來自海南省東方市的客戶反饋
剛開始我也什么都不知道,不知道可以先咨詢業務人員嘍,他們會幫我們解決這些問題的,還是免費的哈哈。
-
湖北弘儀來自四川省巴中市的客戶反饋
鹽酸鶴管質量過關,售后及時,贊一個。
-
湖北弘儀來自云南省思茅市的客戶反饋
不斷加快技術創新,注重環保節能產品的研發,這個企業有靈魂。
相關 · 問答
-
問題:鶴管取代充裝軟管為什么是趨勢
答案:鶴管越來越多人購買,取代充裝軟管已經是不可當的趨勢了,相對于充裝軟管具有一些優勢,這些優勢使得它在特定的場景中能夠取代充裝軟管:安全性: 鶴管通常由堅固的金屬材料制成,具有較高的耐壓性和耐磨性,可以承受更大的壓力和負荷。這使得鶴管在裝卸液體或氣體時更為安全可靠,不易發生泄漏或爆裂等事故。
-
問題:火車鶴管和汽車鶴管有什么區別嗎
答案:相信看過前幾篇火車鶴管的文章(拓展閱讀:自動對位火車裝車鶴管的動力有幾種方式)火車鶴管和汽車鶴管是用于貨物裝卸的兩種不同類型的設備,它們在設計和用途上有一些區別。首先,火車鶴管通常比汽車鶴管更大,因為火車通常運輸的貨物量更大。火車鶴管通常具有更長的臂長和更高的承載能力,以應對火車車廂的高
-
問題:石油化工行業為什么鶴管用的很頻繁
答案:相信很多小伙伴看了這么多鶴管的文章后會有疑問,什么鶴管主要用于石油化工,實際上用于化肥、電力等行業中的油、水、氣等介質的裝卸也非常多,其使用范圍非常廣泛。舉個例子,在油庫中可以將油罐車上的油料通過鶴管輸送到儲油罐中。它具備伸縮移動的能力,能夠有效的輸送包括油、水和各類化學品在內的液體
-
問題:低溫鶴管lng是什么,未來發展趨勢是?
答案:相信很多家庭都能享受天然氣的便捷吧,那你知道他們是怎么運輸的嗎,這種易燃氣體必然用特殊的工藝,今天跟大家講解一下。低溫鶴管lng是指采用特殊的氣體儲運工藝,將液態天然氣lng在極低溫度下(通常在零下160攝氏度至零下180攝氏度)通過鶴管輸送,這種技術是可大大縮短輸送距離,降低成本。低溫鶴管
-
問題:自動對位火車裝車鶴管的自動對位控制方法
答案:自動對位火車裝車鶴管的自動對位控制方法主要有紅外探頭法及圖像識別法。紅外探頭法 鶴管處的激光紅外線探頭隨鶴管移動自鶴管向罐車掃描,當激光射入罐車口內部的一瞬間,檢測到鶴管中心已對準罐口邊緣,再通過程序讓鶴管直線運行到罐口半徑的行程即可準確對位,該種對位方法鶴管誤差較小。圖像識
-
問題:什么是懸臂式全自動對位鶴管,優勢是什么
答案:相信很多小伙伴已經看到了我們的首頁的全自動鶴管了吧,小編也才剛講了一篇(拓展閱讀:自動對位火車裝車鶴管的選型)沒看過的可以翻閱看看,《根據液體裝卸臂工程技術要求》HG/T21608—2012的要求火車密閉裝車鶴管的裝卸臂一般為陸用AL系列火車頂裝自動雙管密閉式,典型的為AL1412型頂部組合式插入裝卸臂,包含支架、旋
-
問題:液化天然氣(LNG)鶴管的選型需要考慮哪些
答案:在日常的和客戶打交道過程中,我們發現問選型的人特別多,尤其是lng鶴管,其實液化天然氣(LNG)鶴管的選型通常需要考慮以下幾個關鍵因素: 流量需求:首先需要確定系統的設計流量需求,包括預計輸送的LNG量以及所需的輸送速度。根據實際需求確定鶴管的直徑和容量。壓力等級:考慮系
-
問題:全自動鶴管的特點,為什么大家都在用
答案:小編有一陣子沒寫全自動對位鶴管了,很多人都知道上裝鶴管和下裝鶴管以及低溫鶴管,但是全自動鶴管卻很少有人知道,但是趨勢就是大點的老板都在用,所謂自動對位鶴管是指利用自動化技術和控制系統,實現鶴管在使用過程中的自動對準和調整。這種技術可以提高鶴管系統的操作效率、減少人工干預、降低操作風險,并確保鶴管
[免責聲明]:部分文章信息來源于網絡以及網友投稿,本網站只負責對文章進行整理、排版、編輯,是出于傳遞 更多信息之目的,并不意味著贊同其觀點或證實其內容的真實性,如本站文章和轉稿涉及版權等問題,請作者在及時聯系本站,我們會盡快處理。
標題:AL1402鶴管安裝說明書
地址:www.stageran.com/instructions/175.html







